专利号:
CN202220244049.1
摘要:
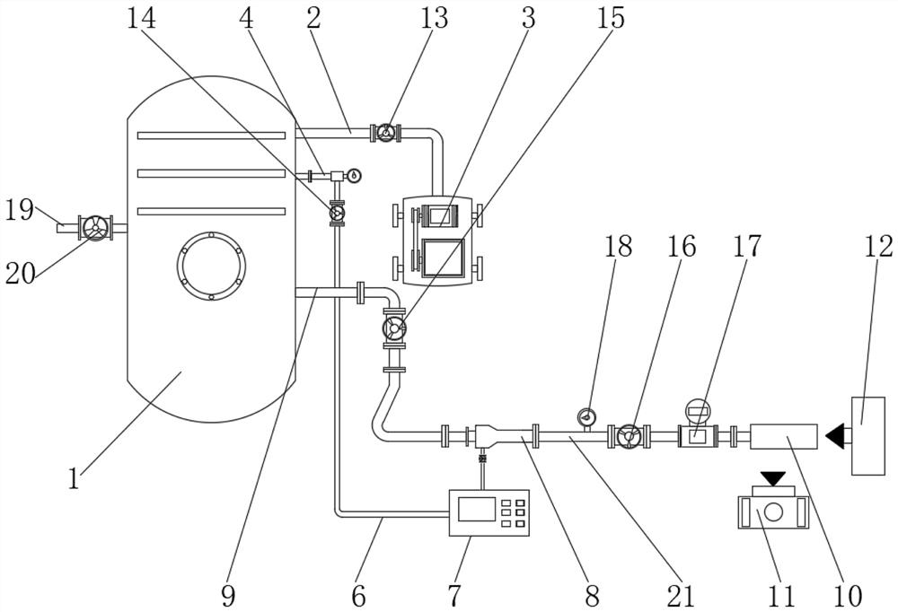
本实用新型提供了一种气流场PIV测试系统及示踪粒子的高速投放装置,属于气流场测量仪器技术领域,它解决了目前在高速、管道内气流场环境投放示踪粒子时测量精度降低,达不到PIV成像测试要求的问题。本实用新型包括储气罐、CCD相机和激光片光源,储气罐的一侧设置有气体压缩机,气体压缩机的一端连通设置有输气管,输气管的另一端贯穿至储气罐的内部,储气罐的一侧分别连通设置有连通管和输送管。本实用新型不仅能够使被测气体与示踪粒子均匀混合,还可以使速度较小的示踪粒子加速通过投放装置,以达到被测管道内气体的速度要求,避免示踪粒子的速度过慢,本实用新型的所提供的方案不仅操作便捷,同时还可以有效提升测试结果的准确性。
