01.概述
随着工业化进程的加速和环境保护意识的增强,排污问题成为全球关注的焦点。排污系统作为工业生产中不可或缺的部分,其高效、安全、环保的运行直接关系到企业的可持续发展和社会的生态环境。阀门作为排污系统中的关键控制元件,其性能与应用直接影响到排污效果、资源利用及环境保护。因此,深入研究阀门在排污领域的应用对于提升排污系统的整体效能具有重要意义。
排污系统阀门种类繁多,根据功能、用途及工作环境的不同可分为截止阀、闸阀、球阀、蝶阀等多种类型。这些阀门各具特点,如截止阀适用于小口径、高压力场合,而闸阀适用于大口径、低压力环境。在排污系统中,常用的阀门类型包括耐腐蚀型截止阀、双闸板闸阀、高密封性球阀等,以满足不同工况下的排污需求。
排污介质通常具有腐蚀性,对阀门材料提出了严格要求。常见的耐腐蚀材料包括不锈钢、合金钢、钛合金、陶瓷以及高分子材料等。不锈钢因其良好的耐腐蚀性、加工性和经济性成为排污阀门的主要材料之一。此外,针对特殊工况,如强酸、强碱等极端环境,需选用更高性能的耐腐蚀材料,从而确保阀门长期稳定的运行。
本文分析了当前面临的问题,综述了阀门在排污领域的技术创新与研究,从密封性能与防泄漏、材料与工艺改进以及自动化与智能化发展三个方面总结了排污阀门的研究进展与应用现状,旨在探讨阀门技术如何提升排污系统的效率、可靠性和环保性能,并预测了阀门技术在排污领域的未来发展趋势。
02.高温高压环境对阀门材料的要求
2.1 密封性能与防泄漏
密封性能是排污阀门的重要指标之一。为防止泄漏,排污阀门通常采用多层密封结构、软密封设计、自紧式密封设计以及自清洁功能设计等先进技术。这些技术能够有效提升阀门的密封性能,减少泄漏风险,保护环境和人员安全。
双密封结构是通过增加一层额外的密封层,如石墨复合密封环或者金属密封环,确保在高压差或高流量工况下仍能保持优良的密封性能,有效防止因压力波动或振动导致的意外泄漏,大大提升了阀门的安全可靠性和使用寿命。
多层软密封结构设计是排污阀门革新的重要方向,采用多层柔软材料制成的密封环,通过利用材料自身的弹性和恢复力,实现与阀体或管道壁的良好贴合,从而达到优良的密封效果。
自紧式密封设计则是利用介质压力作为密封力源,如图1所示,通过特殊的弹簧机构,使密封件始终保持与阀门通道的紧密接触,即使在小压力差下也能有效防止泄漏。

1.弹性槽阀座 2.高温密封环 3.阀座压圈 4.阀座弹簧
图1 新型双弹性自紧式密封结构
自清洁功能设计的引入解决了传统阀门易堵塞的问题。该设计通过特殊的流体通道优化和表面处理技术,使得流体在流经阀门时不易沉积杂质或形成垢层,并能在阀门内部形成自循环,自动冲洗和清理杂质,从而保持阀门的开启和关闭灵活,维持稳定的流量控制效果,具体如图2所示。

图2 多晶硅硬密封阀座自清洁与自研磨结构
2.2 材料与工艺改进
材料与工艺的改进是提升阀门性能的重要途径。针对排污介质的特殊性,如高腐蚀、高温、高压等,开发了多种新型耐腐蚀材料,如不锈钢、镍基合金、陶瓷等,有效延长了阀门的使用寿命。同时,精密铸造、精密加工等先进制造工艺的应用进一步提高了阀门的密封性和可靠性。
2.2.1 新型耐腐蚀材料
在阀门制造领域,新型耐腐蚀材料的应用正在深刻改变着产品的性能和使用环境。其中,不锈钢、镍基合金和陶瓷等材料以其卓越的抗腐蚀特性在阀门制造中发挥了重要作用。这些材料能够在强酸、强碱、高温高压等极端恶劣的环境下保持稳定的化学性质和机械性能。
不锈钢作为一种广泛应用的耐蚀材料,具有良好的强度、耐蚀性和可塑性。通过调整不锈钢的成分和热处理工艺,可以满足不同介质和工况下的耐蚀要求。在阀门制造中,不锈钢通常用于制造流体管道系统中的开关和调节装置,如截止阀、闸阀和球阀等。
镍基合金是一种具有高耐蚀性的特种金属材料,能够在强酸、强碱、高温高压等恶劣环境下保持稳定的化学性质。王英博设计了一款上装式硬密封球阀,阀体、阀盖、球体、阀座、阀杆均为镍基合金锻件,用于超深高含硫气田的开发和使用,如图3所示。气田工况测试证实阀门性能达标,运行稳定,效果良好。

图3 上装式硬密封球阀
陶瓷作为一种常见的非金属材料,具有优异的耐腐蚀性能和耐磨性能。陶瓷密封环能够承受高温高压和强腐蚀介质的侵蚀,密封性能和耐磨性能较强;陶瓷轴承具有低摩擦系数和高耐磨性,能够提高阀门的转动灵活性和使用寿命。阀体等部件采用陶瓷材料可以提高阀门的耐腐蚀性和耐磨性,增强阀门的可靠性和稳定性。在2022年4月,某气藏的两个关键气井分离器的排污调节阀频繁出现严重的内漏问题,调节阀被果断替换为新型陶瓷结构调节阀,如图4所示。自替换之后,新型调节阀在持续运行中表现出卓越的稳定性能,未出现任何故障。

图4 内衬陶瓷阀内部结构
2.2.2 精密铸造和加工精密铸造和精密加工等先进制造工艺在阀门制造领域的应用极大提升了阀门的密封性能和整体可靠性,对阀门制造业产生深远影响。精密铸造技术采用精确严谨的铸造工艺流程,从源头上确保了阀门零部件的尺寸精度和几何形状需符合高标准要求。通过精细化控制熔炼、浇注、凝固等环节,保证铸件内部组织结构均匀一致,消除或减少了铸造缺陷的产生,有效提高了铸件的致密度和机械性能。与此同时,精密加工技术在获得精密铸件的基础上,进一步对阀门零部件进行精细处理,以实现更高层次的精度提升。采用高精度数控机床和先进的刀具系统对阀门零部件进行精细切削和研磨,确保其尺寸精度达到微米级别,表面粗糙度显著降低,提高了阀门的整体加工精度和使用寿命。通过精密铸造与精密加工技术的深度融合,阀门在生产过程中可有效降低潜在的泄漏风险,确保了在各种严苛工况下的稳定运行。这种综合的方式不仅推动了阀门制造业的技术进步和产业升级,更为能源安全、化工生产、环境保护等诸多领域提供了强有力的硬件支持,促进了整体行业的健康发展。2.3 自动化与智能化发展随着物联网、大数据和人工智能等前沿科技的飞速进步和广泛应用,排污阀门的自动化与智能化水平正在经历前所未有的变革。如今智能阀门技术正逐步取代传统的手动操作模式,成为现代排污系统升级转型的核心驱动力。物联网技术为排污阀门安装了“感知神经”,使得阀门能够实时监测并获取排污系统运行状态的各种关键数据流,包括流量、压力、水质成分分析以及设备磨损状况等。陈鸣宇设计了一套智能袋式除尘器,如图5所示,系统连接智能阀后,可实时采集整合烟气治理系统的运行数据,便于查看被监控设备的运行状况,并在第一时间发出预警,实现定点维护。

图5 智能袋式除尘器运行管理云平台工作原理图
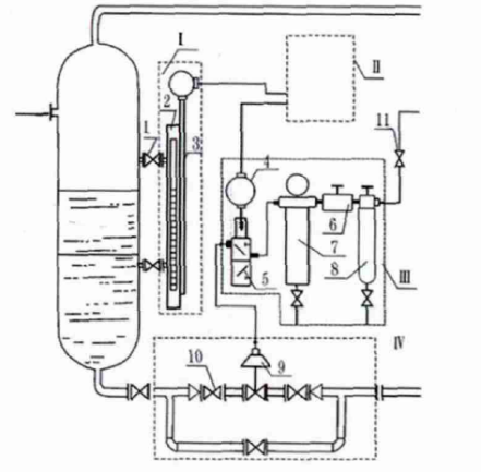
大数据分析和人工智能算法提升了智能阀门的智能化水平,可预知潜在故障并进行预防性维护,实现排污系统自主化管理。姚绪波设计了无人输气站场分离器的自动排污装置,如图6所示,该系统液位升至设定值时,PLC发出指令,电磁阀通电打开;气动控制柜减压,天然气通过电磁阀进入排污阀,实现污水排放;污水下降至设定值时,电磁阀关闭,气体转向排出,排污阀自动关闭;监控系统记录排污次数和量,装置复位。

1.阀门 2.磁浮子液位计 3.液位信号变送器 4.防爆接线盒 5.防爆电磁阀 6.调压器7.低压过滤器 8.过滤器 9.气动自动排污阀门 10.阀套式排污阀 11.动力气源截止阀
图6 无人输气站场分离器自动排污装置
03.结语
排污阀门作为工业流程控制系统中的重要组成部分,承担着排放废液、控制介质流量及压力等关键任务。但随着技术应用的深入和工况环境的复杂化,排污阀门面临着诸多技术难题,这些难题直接影响了其运行效率、可靠性及安全性。本文通过深入分析得出以下结论:
(1)某些大型排污阀门结构复杂、尺寸庞大,一旦出现故障,修复难度大、周期长,对生产流程影响显著。阀门设计的优化方法可以选择模块化或可拆卸设计,该方法便于在维修时快速更换故障部件。此外,发展远程监控和故障诊断技术,提前预判并处理潜在问题,减少因故障导致的停机时间。
(2)排污阀门在工作过程中承受高压、高温等极端条件,易产生应力集中和裂纹,影响阀门的安全性和使用寿命。通过有限元分析方法进行优化设计,以减少应力集中。采用高强度、抗裂纹扩展的材料和热处理等方法改善材料的力学性能。此外,加强定期检测和预防性维护,及时发现并处理裂纹等安全隐患。