专利号:CN201621291511.4
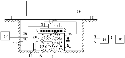
摘要:一种高填方地基现场直剪试验装置,透明保护罩(20)上从下向上依次安装下垫板(7)、滚排(6)、上垫板(5);在上垫板(5)上依次安装竖向自动加载机构(18)、传力钢柱(4)、用于承受堆载的平台钢梁(2)以及堆载(19);在透明保护罩(20)的一侧从里向外依次安装前垫板(15)、切向自动加载机构(14)、后垫板(13);自动加载控制机构(17)通过电缆(16)与切向自动加载机构(14)和竖向自动加载机构(18)相连,在透明保护罩(20)的另一侧的透明保护罩(20)上分别安装竖向位移传感器(3)和切向位移传感器(8);数据采集机构(10)通过位移传感器电缆(9)和竖向位移传感器(3)和切向位移传感器(8)相连。
