专利号:CN201810365072.4
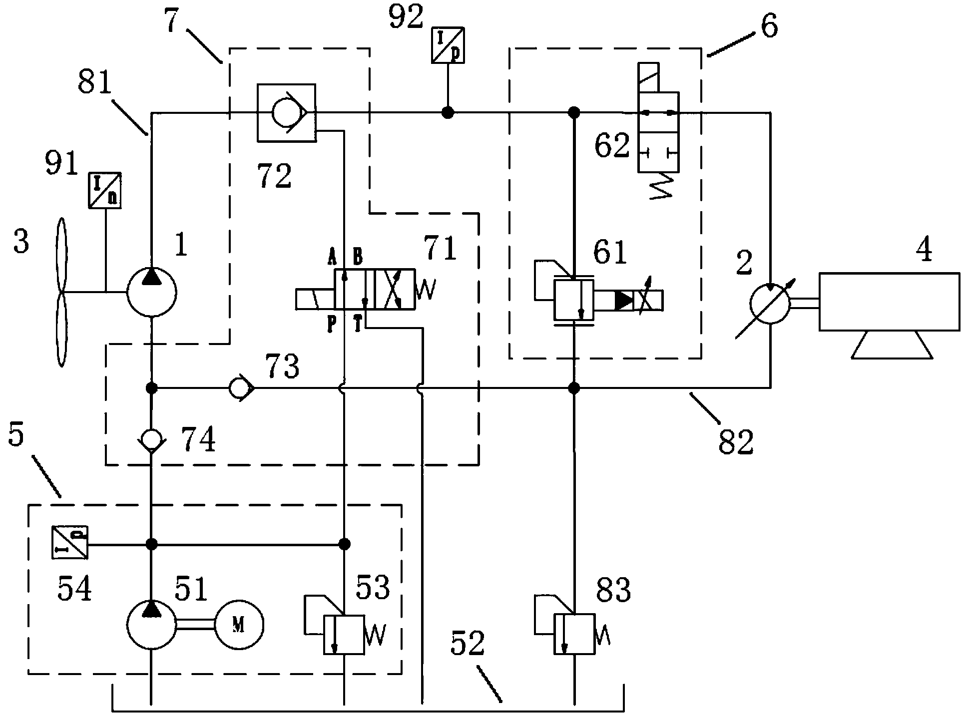
摘要:本发明属于风力发电技术领域。为了解决风力发电机组采用常规机械式刹车时,存在引起机箱震动和刹车盘磨损导致刹车效果下降的问题,本发明公开了一种采用液压缓冲制动和锁紧的风力发电机组。该风力发电机组,包括液压泵、液压马达、风轮、发电机以及补油单元、液压缓冲单元和液压锁紧单元;其中,通过液压缓冲单元可以将正常运行的主循环系统切换至制动循环系统,完成对发电机机组的缓冲制动,通过液压锁紧单元可以对液压泵进行隔离,实现对风轮和液压泵的锁紧。本发明的风力发电机组利用液压缓冲单元和液压锁紧单元,可以实现对发电机组的平稳缓冲制动和锁紧,从而避免发生震动,提高对发电机组的保护,保证刹车效果的稳定。
