专利号:CN202021366663.2
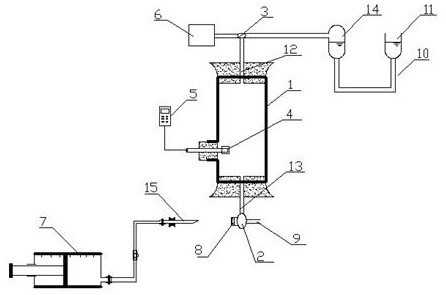
摘要:本实用新型公开了一种人工湿地基质中水质溶解氧测量装置,它包括两端敞口的水样检测管,水样检测管的两端安装有橡胶塞,进样管贯穿下部的橡胶塞伸入水样检测管中,进样管的底部通过L型下三通阀分别与注样管和排样管相连通,注样管内填塞有软木塞,注样管通过注样针与取样器相连接;水样检测管内腔中放置有与数据采集仪相连接的氧电极;进气管贯穿上部的橡胶塞伸入水样检测管中,进气管的顶端通过L型上三通阀分别与压缩氮气存储罐和油封装置相连接。本实用新型采样溶解氧测量装置精准完成基质中的水样的溶解氧检测,在油封装置和氮气的保护下,水样检测全程为无氧环境,样品不与大气接触,保证了检测数据的精确度。
