专利号:CN202021553039.3
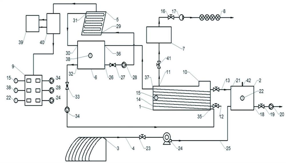
摘要:一种生物质向气液固肥快速转化系统,由厌氧发酵罐和沼液沼渣罐两部分构成,其中,发酵罐可满足批式、间歇式、连续式厌氧发酵要求,利用尾菜垃圾及少量富含N、P、K元素的添加物作为发酵原料,不仅促进厌氧发酵过程,而且提高料液总养分含量,发酵生成的沼气通过点亮沼气灯的方式快速转化为光能、热能以及CO2气肥,发酵罐溢流口排出的料液在沼液沼渣罐内以通热空气的方式进行好氧处理,有效加快BOD、COD的降解速率,快速转化成高腐熟度的液肥,发酵结束时可将排出的沼渣直接作为固肥使用。同时,PV/T系统将光能转化为热能及电能,为发酵罐提供充足热量以及启动控制箱、水泵所需的电量。能够实现能源资源的高效循环利用。
