专利号:
CN202111336961.6
摘要:
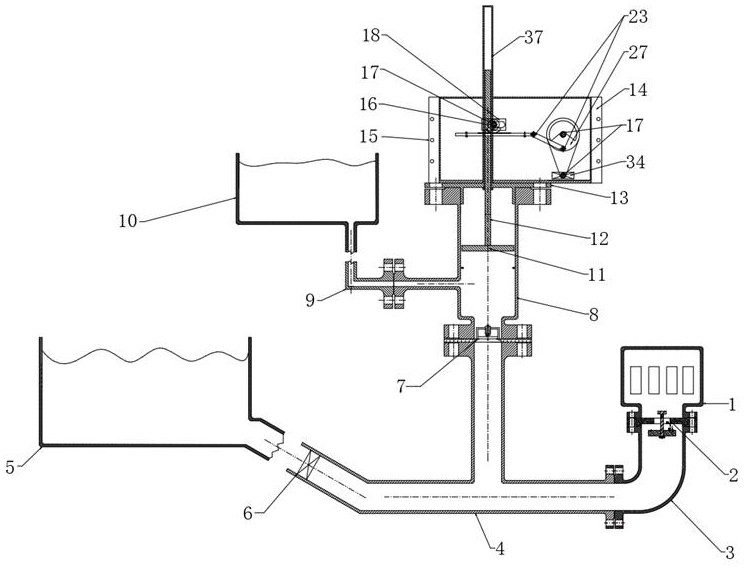
本发明提供了一种输水输电水锤泵,属于水利发电技术领域,用于解决利用水锤泵进行发电的技术问题。包括尾水筒、水源总管、泵体、发电装置以及上游水池和高位水池,发电装置包括发电传动装置和发电机,泵体与发电机之间通过发电传动装置连接,发电传动装置设置在泵体上,尾水筒通过尾水管与水源总管连通,泵体与水源总管连接,泵体包括扬水阀、空气罐、整形浮板、往复杆和安全壳,往复杆的上端伸入安全壳中并与发电传动装置连接;本发明将泵体、传动装置和发电设备等独立的元件从结构上集成为一体,无需外部动力输送,不仅保留了水锤泵不间断输水的功能,同时增设了发电的功能,可以广泛运用于偏远需水缺电地区。
