专利号:
CN202222134592.9
摘要:
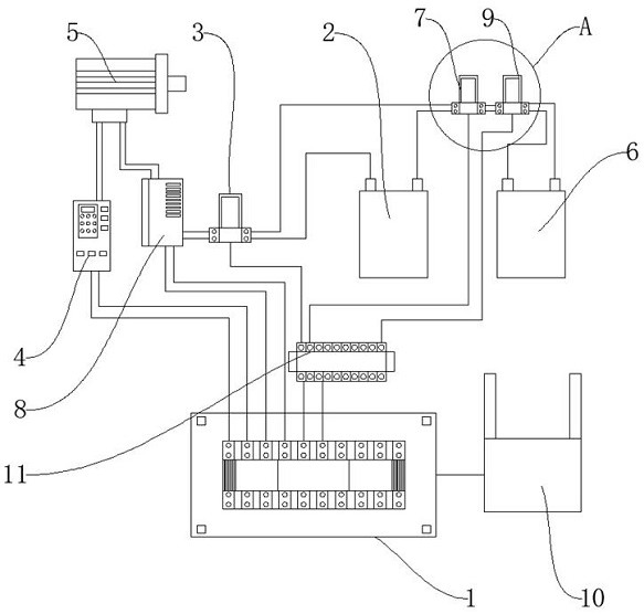
清污机器人的自动控制系统,涉及自动控制器技术领域,包括基于PLC的控制电路板、电池组、第一中间继电器、电机驱动器、电机、备用电池组、第二中间继电器和变频器,所述电池组的接线端通过第一中间继电器、第二中间继电器和变频器为电机供电,所述备用电池组通过第二中间继电器串联接入电池组和电机之间。本实用新型能够实现对清污机器人的自动化控制,当清污机器人在排污管中清污前行遇到硬质障碍时,控制备用电池组接入到电机供电电路,通过矢量变频器在设定时间大大提高电机的运行功率和输出扭矩,驱动清污机器人实现硬质障碍物的跨越,继续完成清污作业,稳定可靠。
