专利号:
CN202223101542.7
摘要:
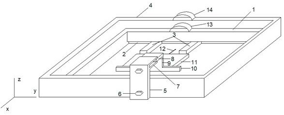
本实用新型属于电缆老化技术领域,公开了一种块状电缆样本电树生长观测盛放装置,以解决现有技术电树生长观测盛放中存在的问题,该观测盛放装置包括环氧树脂缸,环氧树脂缸内装有有机玻璃缸,有机玻璃缸的内壁一侧装有有机玻璃条,有机玻璃缸的一侧设有滑动铜板挡板,滑动铜板挡板与有机玻璃条之间装有块状电缆样本,块状电缆样本上设有钢针,钢针上接有高压引线,滑动铜板挡板上设有滑动铜板竖板及滑动铜板横板,环氧树脂缸的侧壁还设有固定铜板,固定铜板的顶部平行设置有凹槽卡板,凹槽卡板与滑动铜板横板可拆卸卡装,本实用新型结构简单、操作简便,能有效定位并固定样本,减小了定位样本工作量,提高了电树观测的实验操作效率及实验准确性。
