专利号:CN201710193270.2
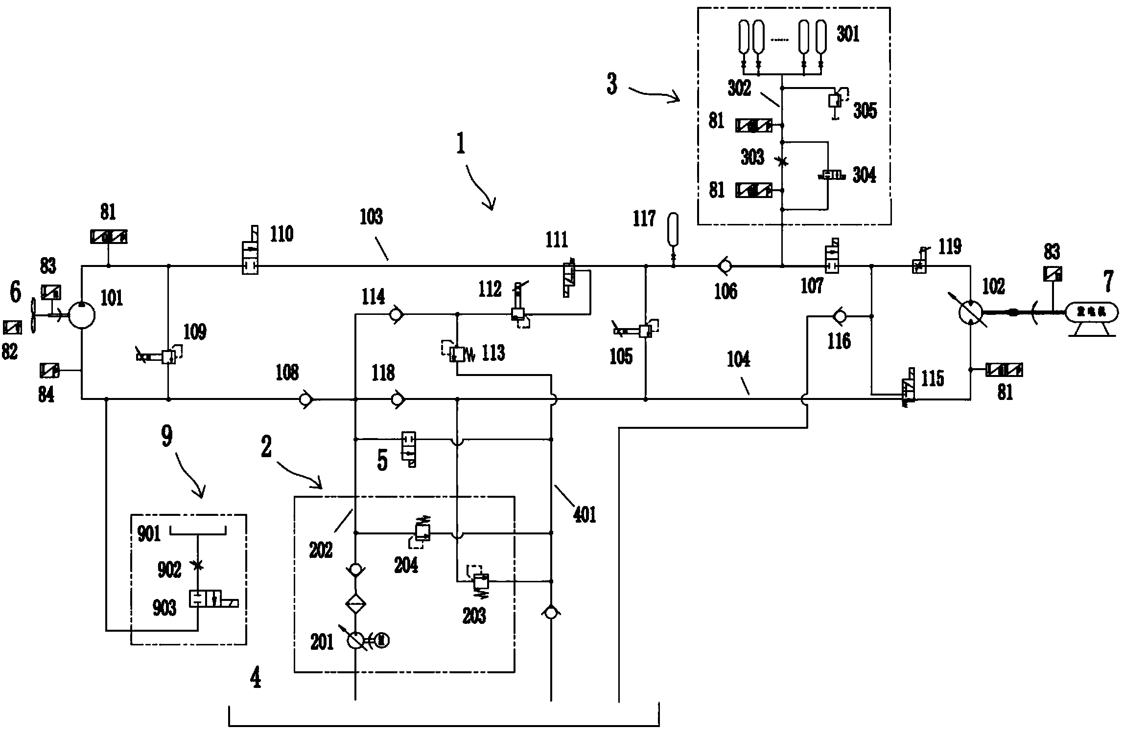
摘要:本发明属于风力发电控制技术领域。为了解决现有风力发电机组在实际运行过程中,由于风速的不稳定而引起发电功率不稳定以及采用齿轮箱结构进行变速时设备结构复杂的问题,本发明公开了一种静液储能式液压传动型风力发电机组。该风力发电机组,包括主循环系统、地面补油系统、蓄能系统、主油箱、第一截止阀以及风轮和发电机,其中主循环系统包括与风轮连接的液压泵,与发电机连接的变量马达。本发明的风力发电机组不仅可以平抑因风速变化引起的功率波动,而且通过根据风轮的转速对变量马达的摆角进行调整,从而控制变量马达的输出转速,稳定发电机的转速使之趋于工频转速达到并网频率所要求的偏差范围内,更易实现并网发电。
