专利号:CN201710233116.3
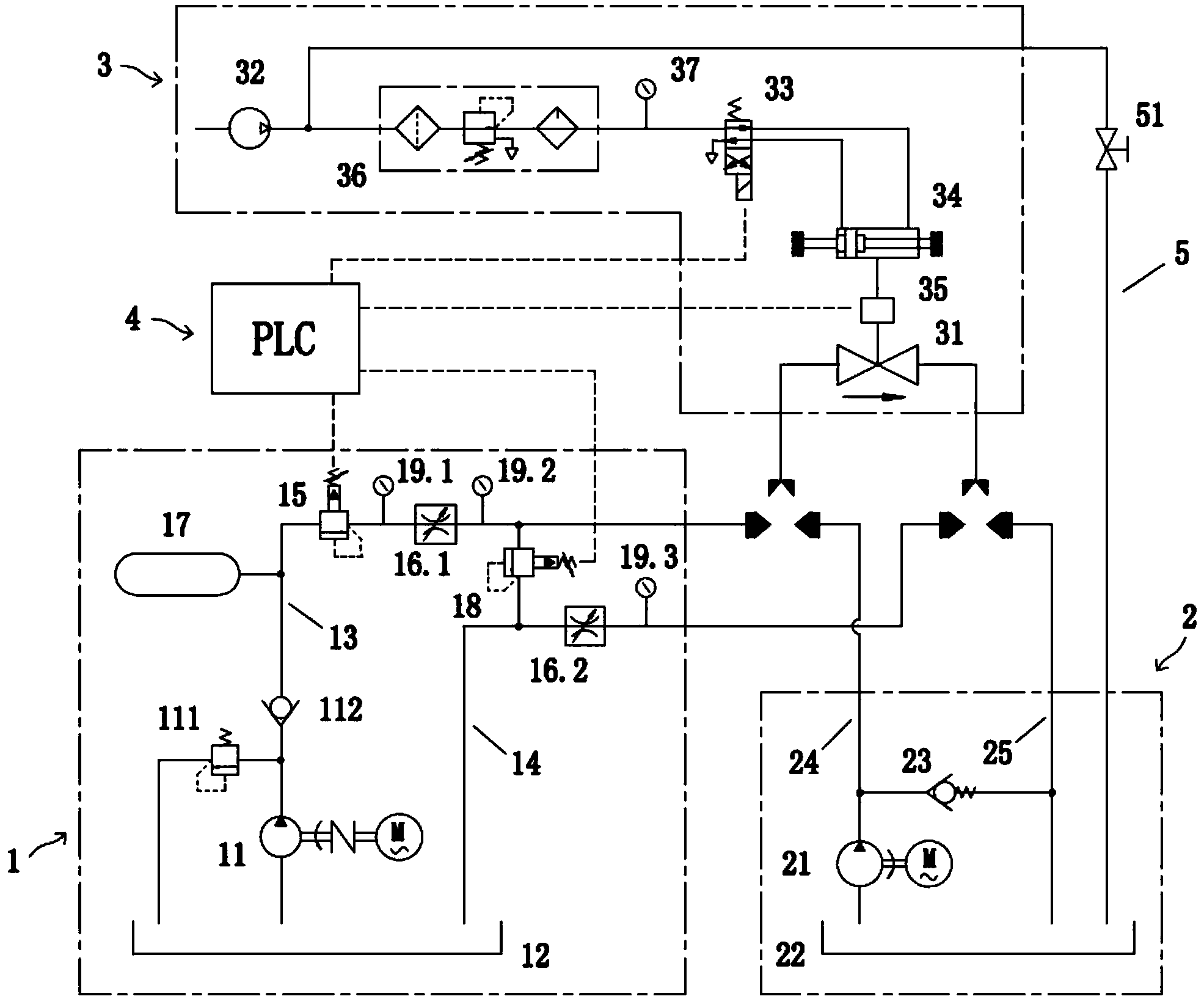
摘要:本发明属于阀门试验技术领域,具体涉及一种阀门静压寿命试验系统。为了解决采用现有阀门静压寿命试验台对阀门进行静压寿命测试时,由于试验条件与阀门实际使用工况存在差异而导致试验结果不精准的问题,本发明公开了一种阀门静压寿命试验系统。该阀门静压寿命试验系统包括高压清水系统、低压固液两相流系统以及阀门试验系统,阀门试验系统有选择的与高压清水系统连接或与低压固液两相流系统连接。本发明的阀门静压寿命试验系统不仅可以对阀门进行清水介质的静压寿命试验,还可以进行固液两相流介质的静压寿命试验。这样根据两种介质下的试验数据,不仅可以对阀门的使用性能进行更全面的评估,而且可以对阀门的设计进行更有效地改进。
