专利号:CN201810101570.8
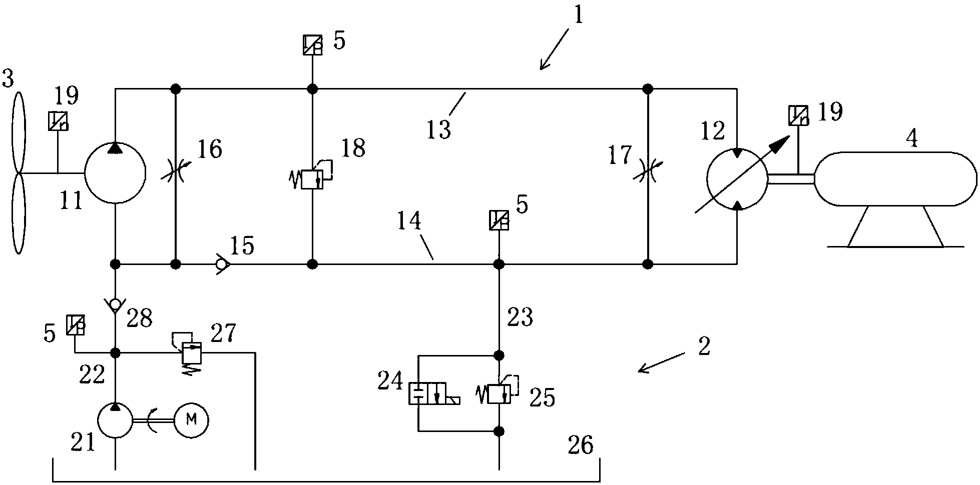
摘要:本发明属于风力发电技术领域。为了解决常规液压风力发电机组在风速较低时不足以启动整个系统进行发电的问题,本发明公开了一种液压风力发电机组低风速启动系统。该低风速启动系统,包括主循环系统和补油系统;其中,在主循环系统的高压油路和低压油路之间并联设有第一节流阀和第二节流阀;在补油系统中设有补油泵、回油路、回油控制阀和回油溢流阀,补油泵通过补油路与低压油路连接,回油控制阀和回油溢流阀并联连接位于回油路中。本发明的液压风力发电机组低风速启动系统,可以实现在低风速下的平稳顺畅启动,从而提高对风能的利用率,保证发电质量。
