专利号:CN201920699333.6
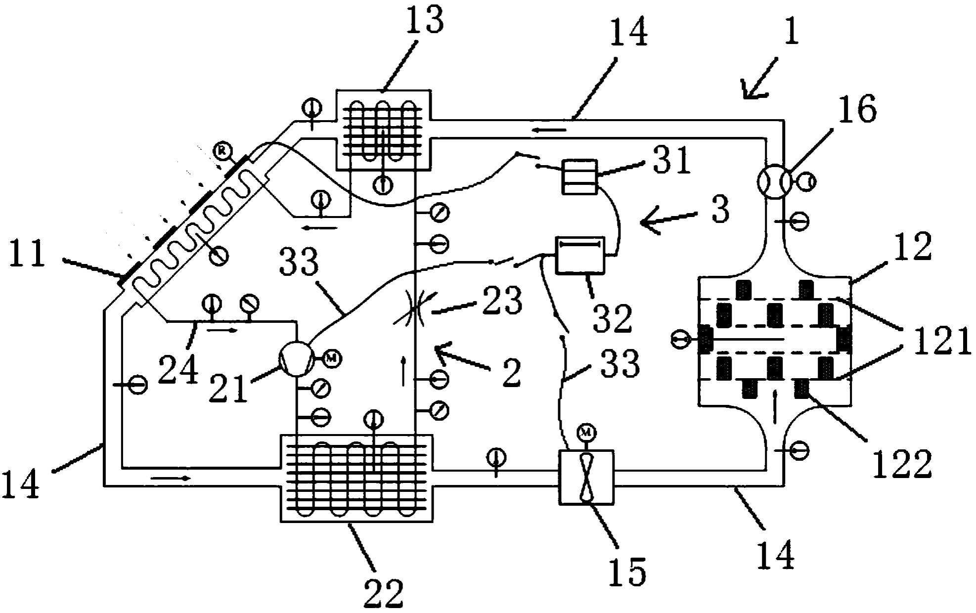
摘要:本实用新型属于热空气干燥处理技术领域。为了解决采用现有方法进行农产品或中草药的烘干处理时,存在能耗高、效率低的问题,本实用新型公开了一种闭式空气干燥循环系统。该循环系统包括空气闭路循环单元和热泵闭路循环单元;空气闭路循环单元包括依次串联的太阳能集热器、干燥室和回热器;热泵闭路循环单元包括依次串联的压缩机、冷凝器和节流阀;其中,节流阀与压缩机之间的管路位于太阳能集热器内部,用于吸收太阳能热量。采用本实用新型的循环系统进行农产品或中草药等物料的干燥处理时,不仅可以大大降低整个系统的能耗,降低成本,而且可以提高对热量的利用率,提高干燥处理效率。
