专利号:CN202020387776.4
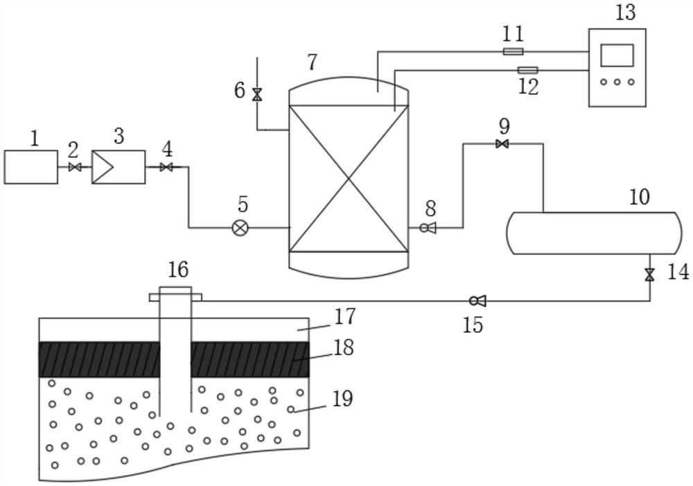
摘要:本实用新型公开了一种二氧化碳地层封存系统。该系统包括:气体预处理单元,用于将二氧化碳气体收集后再进行预冷、增压处理;水合反应单元,用于将处理后的二氧化碳与水合剂输送至设定压强、温度的闭合空间内反应生成二氧化碳水合物;水合物封存单元,用于将二氧化碳水合物输送至煤/油气采空区以水合物的形式进行地层封存;其中,气体预处理单元、水合反应单元、水合物封存单元依次通过管道连接。本实用新型系统对二氧化碳气体的存储效率高、便于储存和运输,二氧化碳气体存储过程具有很强的安全性和经济性,并且,本实用新型利用地层压力实现二氧化碳气体的封存,进一步提高了二氧化碳的封存效率。
