专利技术

您当前的位置: 网站首页 > 科技成果 > 专利技术 > 正文

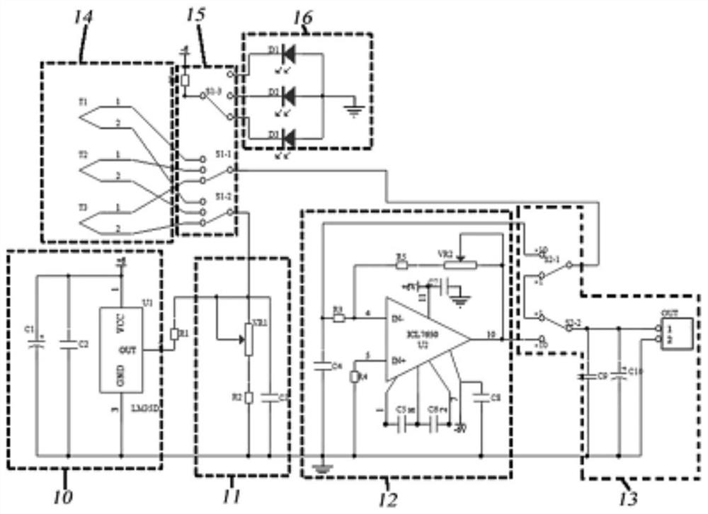
一种多路热电偶冰点补偿装置
2024-11-05 点击: 作者: 来源:

专利号:CN202020624322.4

摘要:本实用新型公开一种多路热电偶冰点补偿装置,在机壳上设有至少三路热电偶信号输入接口、信号输出接口、输入信号指示灯、信号切换开关、倍率切换开关,在印刷电路板上设有温度补偿电路,采用上述方案后,本实用新型减少了热电偶频繁拔插,测量准确、故障率低。