专利号:CN202011028900.9
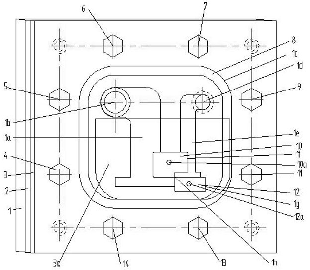
摘要:分离式阀口冲蚀可视化测量装置及使用方法,底板(1)上开设有进油流道(1a)、阀口板座(1f)、阀口座(1g)、回油流道(1e)、密封槽(1c);阀口板(10)和阀口板(12)分别开设起拆螺钉孔(10a)、起拆螺钉孔(12a);上盖板(3)上开设可视化窗口(3a)。方法的步骤为:步骤(1)高速摄像机聚焦到阀口;步骤(2)记录冲蚀过程;步骤(3)拆下阀口板(10)和阀口板(12);步骤(4)运用形貌仪记录工作边形貌,测量圆角直径(Φ);步骤(5)将阀口板(10)和阀口板(12)装入试验模型;步骤(6)重复上述步骤(3)~(5)N次,N≥3;步骤(7)对比第N次和第N+1次冲蚀形貌的变化,N≥1。
