专利号:
CN202122404559.9
摘要:
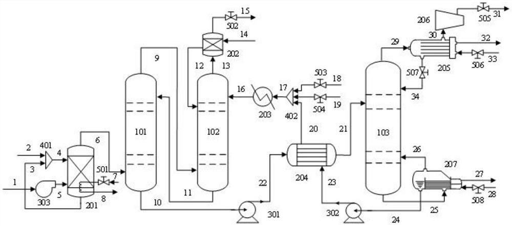
本实用新型公开一种燃烧后CO2的捕集装置。本装置包括第一吸收塔,所述第一吸收塔底部连接烟气预处理系统进行除硫除尘,所述第一吸收塔与第二吸收塔构成气液循环;所述第二吸收塔顶部设置水洗涤模块,所述装置中存在水补充和MEA补充保证整个装置中液体循环,所述汽提塔顶装有空气压缩机。本装置将燃烧后CO2的捕集装置通过MEA溶剂高压低温吸收CO2、低压高温解析CO2的机理将CO2从烟气中分离出来,解决了燃煤电厂排放含大量CO2的烟气污染环境、现有捕集装置MEA溶液消耗过高和捕集效率低下的问题。
