专利号:
CN202220136686.7
摘要:
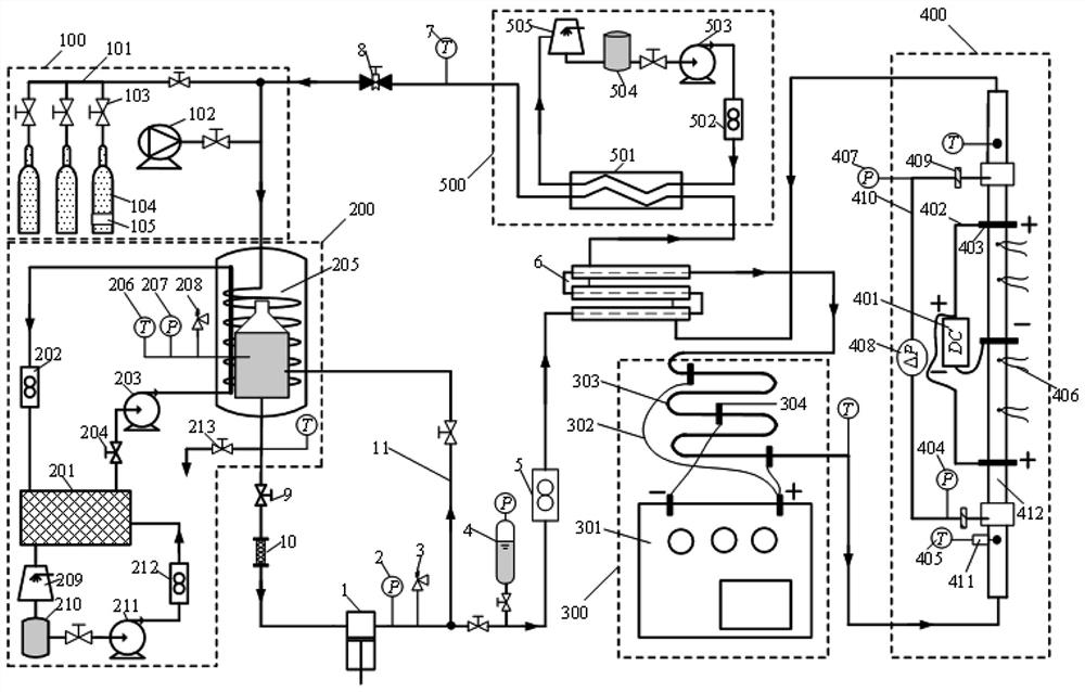
本实用新型提供了一种高温高压二氧化碳管内流动传热测试实验装置,属于二氧化碳热工水力测试领域,用于解决现有超临界二氧化碳发电系统的气冷壁和换热器难以有效测量问题。包括依次连接的高压二氧化碳泵、压力传感器、主管安全阀、气囊式稳压器、系统流量计、回热器、主管铠装热电偶、压力调节阀、系统截止阀和过滤器,回热器分别连接有预热系统、实验段测量系统和冷却系统,冷却系统连接在回热器和主管铠装热电偶之间,压力调节阀和系统截止阀之间连接有相互连通的抽真空注液系统和冷凝储液系统,冷凝储液系统连接有支路;本实用新型可进行不同压力、温度、管径、加热功率的超临界二氧化碳流动传热及不稳定性测试。
