专利号:
CN202220448724.2
摘要:
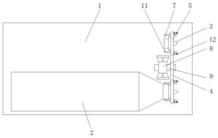
本实用新型公开了一种ABS树脂生产的挤压设备,包括底架、挤压筒、注射头以及更换架,底架的表面固定连接有挤压筒,挤压筒的出料端设有可拆卸连接的注射头,挤压筒的侧壁设有转动连接的更换架,更换架的表面固定连接有环形分布的扣合座,扣合座的中心开设有嵌入槽,嵌入槽的中心嵌入连接有注射头,扣合座的边缘处固定连接有扣合爪,扣合爪与挤压筒的端部可拆卸连接。本实用新型通过在挤压筒的侧壁设有带注射头的更换架,方便快速对挤压筒端部的注射头进行更换,提高注塑生产中更换注射头的方便性,通过在更换架的边缘处设有带扣合爪的扣合座,方便快速对注射头进行连接,避免直接与注射头接触,提高注射头维修的方便性和安全性。
