专利号:
CN202221105317.8
摘要:
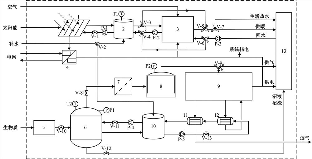
一种多可再生能源互补的热电气肥联供装置,属能源利用及转化技术领域。系统以生物质能、太阳能和空气能为输入,热、电、气和沼液沼渣为输出。生物质经过预处理后进行恒温厌氧发酵转化为沼气和沼液沼渣,沼气经过净化装置后进入贮气罐贮存,贮存沼气一部分直供用户炊事使用,一部分进入沼气发电机进行热电联产,沼液沼渣供用户作有机肥使用;太阳能经光电光热一体化组件转化为电能和热能供用户使用;空气能和太阳能的低位热能经双热源热泵提升品位后供用户使用。蓄热系统调节能量供需匹配的问题,控制器用于控制系统是否外接电网。
