专利号:
CN202221660794.0
摘要:
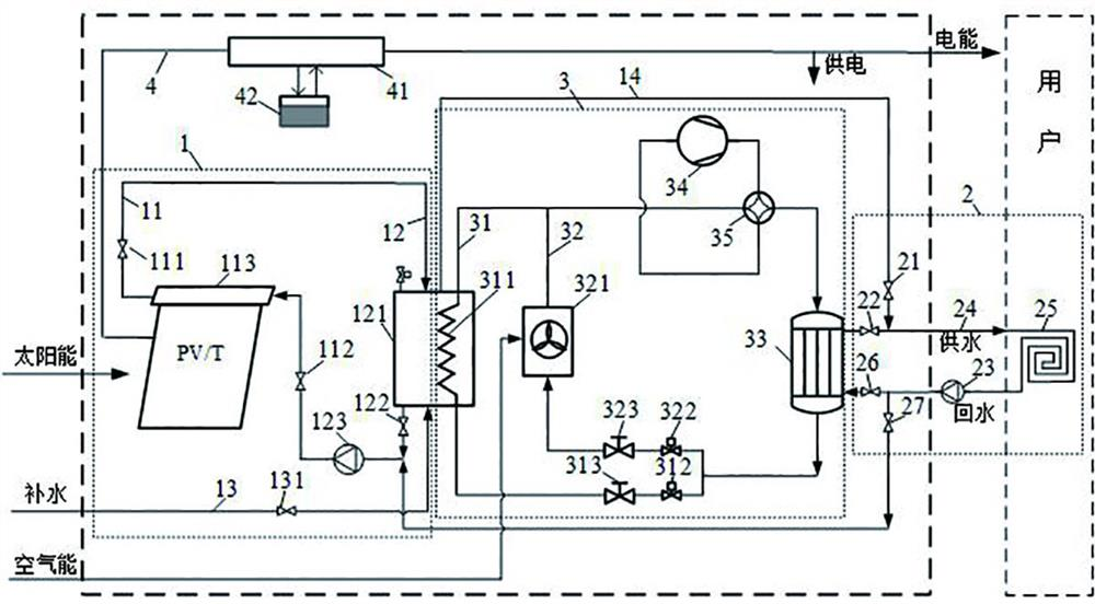
一种PV/T空气源热泵冷热电联供系统,属于太阳能及空气能应用领域。系统包括热源侧组件、用户侧组件和双源复合热泵。热源侧组件设置集热水箱,水管路上并联太阳能集热支路、集热水箱支路、集热水箱补水支路、集热水箱供暖支路;用户侧组件包括用户供热支路和用户供热末端;双源复合热泵设置水侧蒸发器支路和空气侧蒸发器支路。该系统具有灵活调节、结构紧凑、安全可靠的优点。通过水路和制冷剂支路的配合切换,该系统可实现太阳能集热、太阳能集热水箱直接供暖、太阳能集热器联合仅开启水侧蒸发器的热泵机组供暖、仅空气侧蒸发器开启的热泵机组直接供暖、热泵制冷(风冷散热)模式、热泵制冷(水冷散热)模式。
